Rated current of assemblies for large-scale generation
This article follows on from a previous IET Wiring Matters article concerning how the installation of microgeneration affects consumer units rated at 100 A or less.
The IET technical helpline receives numerous calls from designers facing the same issue for large-scale generation, such as large-scale photovoltaic (PV) systems or containerized electrical energy storage systems (EESSs). This article looks at the challenges, and explores possible solutions, regarding the rated current of assemblies for large-scale generation.
What are low-voltage switchgear and controlgear assemblies?
The product standard for low-voltage power switchgear and controlgear assemblies (switchboards, motor control centres and panel boards) is BS EN IEC 61439-2:2021. Low-voltage switchgear and controlgear is defined in BS EN IEC 61439-1:2021 (General rules) as:
“3.1.1 low-voltage switchgear and controlgear assembly
combination of one or more low-voltage switching devices together with associated control, measuring, signalling, protective, regulating equipment, with all the internal electrical and mechanical interconnections and structural parts, as defined by the original manufacturer, which can be assembled in accordance with the original manufacturer’s instructions.
Note 1 to entry: Throughout this document, the term assembly(s) is used for a low-voltage switchgear and controlgear assembly(s).
Note 2 to entry: The term “switching device” includes mechanical switching devices and semiconductor switching devices, e.g. soft starters, semiconductor relays, frequency converters. The auxiliary circuits may also include electro-mechanical devices, e.g. control relays, terminal blocks, and electronic devices, e.g. electronic motor control devices, electronic measurement and protection devices, bus communication, programmable logic controller systems.”
BS EN IEC 61439-1:2021 definitions and related clauses
3.8.10.7 rated current of an assembly InA
“rated current which can be distributed by an assembly without the temperature-rise of any of the parts exceeding specified limits.
Note 1 to entry: The rated current of the assembly is not to be exceeded if further circuits are added in the future.”
5 Interface characteristics
Clause 5 of BS EN IEC 61439-1 states that the characteristics of the assembly shall ensure compatibility with the ratings of the circuits to which they are connected. These are referred to as “interface characteristics”.
These characteristics are important to the electrical installation designer, and particularly for this article, the rated current of an assembly (InA).
The BS EN IEC 61439 series does not require the rated current of the busbar system to be marked or declared. It is also important to note that the standards:
- Do not require the busbar system to be rated equal to or greater than InA.
- Do not require the busbar system to have a rated current equal to the sum of all incoming circuits that may operate in parallel.
The busbar rated current is determined by the physical layout and the relative positioning of incoming and outgoing circuits within the assembly. The assembly manufacturer is responsible for defining any specific busbar arrangements required to achieve the rated current of the assembly (InA).
6.1 Assembly designation marking
“The following information regarding the assembly shall be provided on the designation label(s):
d) rated current of the assembly InA
The characteristics of the assembly shall ensure compatibility with the ratings of the circuits to which they are connected plus the installation conditions and shall be declared by the assembly manufacturer using the criteria identified in 5.2 to 5.6.”
What are considered to be generating sets?
Section 551 of BS 7671:2018+A2:2022+A3:2024 provides requirements for low-voltage generating sets. Regulation 551.1.1 states generating sets with the following power sources are considered:
- Combustion engines
- Turbines
- Electric motors
- PV cells
- Batteries
- Other suitable sources
What are the requirements for switchgear and controlgear assemblies with regard to generation?
Regulation 551.7.2 requires the rated current of the assembly to be equal to, or greater than, the rated current or current setting of the incoming circuit overcurrent protective device (OCPD) (either incorporated within the assembly or upstream of it) plus the rated output current of the generating set or sets; see below:
InA ≥ In + Ig(s)
where:
InA is the rated current of the assembly.
In is the rated current or current setting of the incoming circuit OCPD, either incorporated within the low-voltage switchgear and controlgear assembly or upstream of it.
Ig(s) is the rated output current of the generating set or sets.
What are the challenges for existing installations?
As an example, when adding PV systems to existing buildings, it can be challenging to meet the requirements of Regulation 551.7.2 without the need to replace existing switchgear due to the rated current of the assembly. It may be necessary to do so in some instances, but it is not always the case.
Potentially, the easiest option is to upgrade the rating of the switchboard or downgrade the rating of the incoming OCPD. However, this is not always appropriate due to physical space, cost, considerable shut down times, or future expansion of generating capacity and future additional load.
Another option is to install the generator or generating sets upstream of the main OCPD for the switchboard, or install load curtailment, however, this is not always possible.
What other options are available?
Where a design does not conform to the requirements of Regulation 551.7.2 of BS 7671:2018+A2:2022+A3:2024 but it is no less safe, an intended departure can be declared (Regulation 133.1.3). There are several options.
Example 1
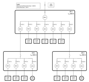
Figure 1 shows an example where the total connected load is 1,000 A (10 x 100 A) and the total diversified load is 750 A. The design does not meet the requirements of Regulation 551.7.2 of BS 7671:2018+A2:2022+A3:2024 because the rated current of the upstream OCPD for SB 1 is 800 A and the total rated output of the generating sets connected to SB 1 is 200 A, giving a total of 1,000 A. This exceeds the rated current of the assembly of 800 A as shown in Equation 1 below:
Equation 1

However, the total possible load current (ITPL) connected to SB 1 cannot exceed the rated current of the assembly (InA) in normal service. Therefore, the design is no less safe than compliance with BS 7671:2018+A2:2022+A3:2024. The possible scenarios are as follows:
Scenario 1 – No generation
With no generation, the incoming protective device ensures the assembly cannot be overloaded.

Scenario 2 - Generation at maximum
Circuit 1 and circuit 6 cannot be a load and generator at the same time. If there is no power demand at either DB 1 or DB 2, the total generation at SB 1 is 200 A and the total possible load of circuit 2 to circuit 5 is 400 A. Therefore, the total current at SB 1 in this scenario cannot exceed 600 A due to the total possible load current.

Scenario 3 - Only one generator is operating
If the generator at DB 2 is not in operation, the maximum generation at SB 1 is 100 A (from DB 1). The total outgoing protective ways is 700 A (circuit 2-5 of SB1 and circuit 1-3 of DB2). The total current at SB 1 in this scenario is 800 A.

Scenario 4 – Minimal loads
In a scenario where there are minimal loads, such as when the business is closed (this could be on a Sunday), the maximum current that can be exported through SB 1 is 200 A.

It can be seen that, based on all possible load flow analyses, there is no risk of overloading the assembly. The designer may choose to install suitable notices or schematics indicating how the assembly is protected from overload. This will assist future designers in complying with Regulation 132.16 “Additions and alterations to an installation” of BS 7671.
Figure 1: Example of an intended departure from Regulation 551.7.2
Method of intended departure applied: SB 1
Requirement: SB1 InA ≥ total possible load current distribution (highest power dissipation) (ITPL).
This includes the current supplied through the generator circuits 1 and 6 with no load demand at either DB 1 or DB 2. Whilst a generator might not be considered an electrical installation load, it is an incoming circuit creating heat and temperature rise within SB 1.
• Circuit 2 through to circuit 5 total connected load = 400 A
• DB 1 Ig 100 A + DB 2 Ig 100 A = 200 A
• ITPL = 400 A + 200 A = 600 A
• InA ≥ 600 A
• SB1 InA = 800 A.
InA 800 A provides a resulting degree of safety not less than Regulation 551.7.2 because InA ≥ ITPL.
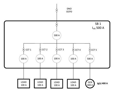
Example 2
Figure 2 provides another example. In this scenario, the assembly has a rating (InA) of 500 A, the incoming protective device is rated at 500 A and the parallel generation has a rated output of 400 A. Equation 2 shows that this configuration does not meet the requirements of Regulation 551.7.2 indent (v) of BS 7671:2018+A2:2022+A3:2024. To comply with this regulation, the assembly would require a minimum rating of 900 A. The next common ‘off the shelf’ assembly may be rated at 1,600 A, which comes with additional costs and materials that may not align with sustainability principles.
Figure 2: Example assembly configuration

Equation 2

Looking at Figure 2, the characteristics of the load, i.e. total connected load without diversity, means the assembly could be suitable. This is subject to the assembly manufacturer’s verification of the InA to BS EN IEC 61439, with the generator incoming supply connected at this point for the specific arrangements. Particular attention should be given to any assembly manufacturer’s derating factors for adjacent, simultaneously loaded, grouped circuits.
What needs to be considered is the heat inside the assembly. The InA rating is not exclusive to the rating of the busbars. Manufacturers of assemblies carry out temperature rise verification based on the loading of the assembly. The I2R losses from the protective devices produce heat inside the enclosure. The designer must ensure no additional heat outside of the parameters of the assembly design is provided by the generation. In the scenario from Figure 2, the heat emitted from the protective device for circuit 5 would have otherwise been emitted by the incoming device if of the same type (e.g. thermal-magnetic) and rating. The designer shall also ensure there is no possibility of overload when the system is exporting to the network.
Are there any other considerations?
An important factor to consider is small overloads of long duration. Regulation 433.1 of BS 7671:2018+A2:2022+A3:2024 states that every circuit shall be designed so that a small overload of long duration is unlikely to occur.
Regulation 433.1.1 provides requirements for the operating characteristics of an OCPD protecting a conductor against overload, as shown below. Note 2 of this regulation makes it clear that protection in accordance with this regulation may not provide protection in all cases, for example, where a sustained overcurrent of less than I2 occurs. I2 is the current causing effective operation of the overload protective device within the conventional time, as stated in the product standard.
“433.1.1 The operating characteristics of a device protecting a conductor against overload shall satisfy the following conditions:
(i) The rated current or current setting of the protective device (In) is not less than the design current (Ib) of the circuit, and
(ii) the rated current or current setting of the protective device (In) does not exceed the lowest of the current-carrying capacities (Iz) of any of the conductors of the circuit, and
(iii) the current (I2) causing effective operation of the protective device does not exceed 1.45 times the lowest of the current-carrying capacities (Iz) of any of the conductors of the circuit.
For adjustable protective devices, the rated current (In) is the current setting selected.
The current (I2) causing effective operation of the protective device is given in the product standard or may be provided by the manufacturer.
NOTE 1: Where overload protection is provided by BS 3036 fuses, refer to Regulation 433.1.202.
NOTE 2: Protection in accordance with this regulation may not provide protection in all cases, for example, where sustained overcurrents less than I2 occur.”
What if the design does not meet the requirements of BS 7671?
The designs shown in example 1 and example 2 do not meet the requirements detailed in Regulation 551.7.2 indent (v) of BS 7671:2018+A2:2022+A3:2024. As a result, the designer would need to declare this as an intended departure and declare that the design is no less safe than that obtained by compliance with BS 7671. Schematic drawings can be appended to the electrical certification to provide evidence that the rated current of the assembly cannot be exceeded.
Designing a system which includes an intended departure requires careful consideration. The designer must pay close attention to the rated output of the generator, the possible exported power and the overcurrent protection for the loads. The designer should also run simulations to ensure the assembly is protected from overload in every scenario and the manufacturer must approve of the configuration or otherwise demonstrate the effectiveness of the departure.
It is not uncommon for a bespoke assembly to be built for a PV system. The designer of the electrical installation will provide the loading and generation profile to the manufacturer. The manufacturer can then carry out verification of the assembly and provide a configuration for connection of the loads and generator. The assembly rating (InA) may not meet the requirements of Regulation 551.7.2 indent (v) of BS 7671:2018+A2:2022+A3:2024, although due to the configuration, it cannot be overloaded. The manufacturer could provide a declaration on the configuration that can be appended to the electrical installation certificate to accompany the details of the intended departure.
For further information on intended departures from BS 7671, see this IET Wiring Matters article.
What precautions should be taken?
As a precaution, any associated switchboards and distribution board should be provided with a schematic diagram and a warning notice describing the method of protection from overcurrent. It is recommended that a warning notice is attached in a visible position on the assembly, identifying the maximum permitted connected load without diversity.
Summary
Integrating solar PV into an existing assembly requires careful consideration. It is important that the existing assembly cannot be overloaded. This article explored alternative methods of integrating PV into an existing installation that may not meet the current requirements of BS 7671.
Where a designer chooses to deviate from the requirements of BS 7671, it is important that the resulting degree of safety is not less than that afforded by compliance with BS 7671. This must be declared as an intended departure. This departure shall be recorded on the electrical certification, along with evidence and justification for the departure being appended to the appropriate electrical certification. It is important that the designer and installer are aware that in the event of a problem, they may be required to justify their decision in a court of law.
Acknowledgments
BEAMA
Calum Mansell
Darren Crannis
Gary Gundry
Griff Thomas
James Eade
Jon Elliott
Mark Longley
Peter Monfort.
